عمده فروشی جعبه بو زدایی بیولوژیکی

  • جعبه بو زدایی بیولوژیکی

جعبه بو زدایی بیولوژیکی

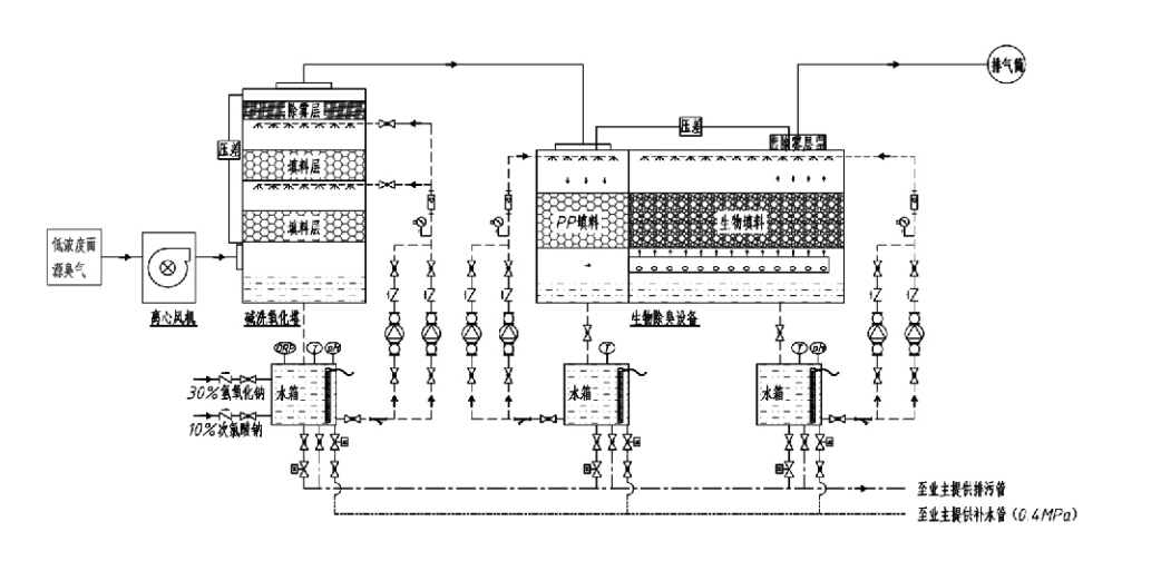
جریان فرآیند

گاز بدبو → سیستم جمع آوری → سیستم پیش شستشو → سیستم فیلتراسیون ← فن سانتریفیوژ → سیستم تخلیه
سیستم گردش خون سیستم رطوبت ساز

مناطق کاربردی برای فرآیندهای کنترل بو
دامداری ها؛
کارخانه های فرآوری مواد غذایی؛
تسهیلات برای دفع بی ضرر حیوانات مرده؛
کارخانه های شیمیایی؛
تصفیه خانه های فاضلاب؛
کارخانه های مواد غذایی و سایر مکان ها گازهای بدبو تولید می کنند.
ایستگاه های انتقال زباله؛

توجه: این فرآیند در درجه اول برای تصفیه گازهای بد بو متشکل از ترکیبات حاوی گوگرد (H2S، SO2، مرکاپتان ها، سولفیدها و غیره)، ترکیبات حاوی نیتروژن (NH3، تری متیل آمین، آمیدها، و غیره)، هالوژن ها و مشتقات هیدروکربن هالوژن، $هالون هالوژن ها و مشتقات هیدروکربن دلاری، $هاال، کاربرد دارد.

توضیحات محصول: توضیح اصول فرآیند بو زدایی بیولوژیکی و ویژگی های عملکرد

واحد اسکراب بیولوژیکی و بوزدایی با فیلتراسیون ترکیبی سه فناوری بیولوژیکی را ادغام می کند: شستشوی بیولوژیکی، فیلتراسیون چکاننده بیولوژیکی و فیلتراسیون بیولوژیکی. این دستگاه بدبوکننده بیولوژیکی کامپوزیت جدید با سنتز مزایای این سه تکنیک بیولوژیکی ساخته شده است. گازهای بدبو از طریق ورودی وارد منطقه شستشو می شوند و در آنجا تحت درمان اولیه با آب یا محلول های شیمیایی غلیظ قرار می گیرند. این منطقه شستشو، جذب مواد شیمیایی محلول در آب، حذف گرد و غبار و مرطوب شدن گازهای بدبو را تکمیل می کند. گازهای بدبو حذف نشده سپس به منطقه فیلتراسیون بستر بیوفیلتر چند مرحله ای می روند. با عبور از لایه فیلتر، آلاینده ها از فاز گاز به سطح بیوفیلم منتقل می شوند:
الف) تحت اثر آب پاشیده شده، گازهای بدبو با لایه آب روی مواد بسته بندی مرطوب (محیط زیستی) تماس پیدا کرده و حل می شوند.
ب) اجزای بد بو وارد شده به بیوفیلم در داخل مواد بسته بندی از طریق جذب و تجزیه میکروبی تجزیه می شوند.
ج) میکروارگانیسم ها از اجزای بدبو جذب شده به عنوان منبع انرژی برای تولید مثل بیشتر استفاده می کنند. این سه فرآیند به طور همزمان رخ می دهند و کل سیستم را تضمین می کنند
مطابق با استانداردهای انتشار

تعیین پارامترهای فرآیند

1. انتخاب پمپ های آب
2. ارتفاع بسته بندی: تقریبا 0.8-1.2 متر
3. سرعت گاز
زمان ماندن گاز در تجهیزات: 5 تا 25 ثانیه (تجهیزات ما معمولاً بیش از 20 ثانیه زمان اقامت برج خالی را به دست می آورند)
سرعت گاز در 0.2-0.5 متر بر ثانیه کنترل می شود. (سرعت گاز برج، سرعت خطی گاز مخلوط است که بر اساس سطح مقطع خالی برج محاسبه می شود؛ حداکثر حجم گاز در پایه برج رخ می دهد که معمولاً برای محاسبه استفاده می شود.)
تجهیزات ما از بسته بندی آلی پلیمری کروی، D = 50 میلی متر، (voidage) = 0.73 استفاده می کند.
حجم و ارتفاع موثر بیوفیلتر و مواد بیوفیلتر باید با استفاده از فرمول زیر محاسبه شود:
V = QT / 3600
H = VT / 3600
کجا:
V = حجم موثر لایه بسته بندی (m³)
Q = سرعت جریان گاز بدبو (m³/h)
T = زمان (ها) اقامت برج خالی
H = ارتفاع لایه بسته بندی (متر)
V = سرعت گاز خالی برج (m/s)

مزایای عملکرد کنترل بیولوژیکی بو

● راندمان درمان بالا و حذف بوی برتر
تجهیزات کنترل بو فیلتراسیون میکروبی به طور موثر آلاینده‌های خاص مانند سولفید هیدروژن، آمونیاک و متیل مرکاپتان را حذف می‌کنند و با راندمان بیش از 95 درصد حذف بوی فوق‌العاده را ارائه می‌دهند.
این سختگیرانه ترین الزامات محیطی کنترل بو را در مناطق مختلف تحت هر شرایط فصلی یا آب و هوایی برآورده می کند.
● فرآیند خوشبو کردن پیشرفته و منطقی
فرآیند خوشبو کردن پیشرفته و منطقی تضمین می کند که انتشار نهایی برای انسان و حیوانات بی ضرر است. این فناوری سازگار با محیط زیست هیچ آلودگی ثانویه ای ایجاد نمی کند.
● فعالیت میکروبی
تنها مقدار کمی ماده مغذی در طول عملیات اولیه مورد نیاز است. میکروارگانیسم ها با جذب مواد مغذی از گازهای خروجی فعالیت بهینه را حفظ می کنند.
● تحمل بار شوک بالا
این سیستم به طور خودکار با حداکثر غلظت گازهای خروجی تنظیم می شود و عملکرد میکروبی مداوم را با تحمل بار ضربه قوی تضمین می کند. این نشان دهنده متمایزترین ویژگی و مزیت تجهیزات بوزدایی فیلتراسیون میکروبی در مقایسه با روش های دیگر است.
● افزایش طول عمر رسانه های بیولوژیکی
رسانه های بیولوژیکی پردازش شده ویژه سطح ویژه بالایی را نشان می دهند، تشکیل و جدا شدن بیوفیلم را تسهیل می کنند، در برابر خوردگی و تخریب زیستی مقاومت می کنند، عایق حرارتی عالی ارائه می دهند، دارای تخلخل بالا، حداقل افت فشار و توزیع کارآمد گاز/آب هستند. عمر سرویس به 8-10 سال می رسد.
● عملیات ساده، بدون نیاز به تعمیر و نگهداری
نیازی به پرسنل اختصاصی یا تعمیر و نگهداری معمولی ندارد. هزینه های عملیاتی بسیار کم با مدیریت راحت. قابلیت کارکرد مداوم 24 ساعته یا استفاده متناوب.
اجزای با حداقل سایش نگهداری فوق العاده ساده را تضمین می کنند.

Hangzhou Lvran Environmental Protection Group Co., Ltd.

  • 1000+

    مشتریان واحد خدمات

  • 2000+

    پرونده های مهندسی ملی

Hangzhou Lvran Environmental Protection Group Co., Ltd. یک ارائه دهنده خدمات مهندسی سیستم تصفیه گاز زباله و سازنده تجهیزات است که تحقیق و توسعه، خدمات فنی، طراحی، تولید، نصب مهندسی و خدمات پس از فروش را یکپارچه می کند.

We are China جعبه بو زدایی بیولوژیکی Suppliers and Wholesale جعبه بو زدایی بیولوژیکی Exporter, Company. این گروه یک شرکت ملی فناوری پیشرفته، یک شرکت علمی و فناوری در استان ژجیانگ، یک مرکز تحقیق و توسعه منطقه‌ای و یک واحد اعتباری دارای رتبه AAA است. دارای بیش از 30 پتنت مدل کاربردی، پتنت های متعدد اختراع و حق چاپ نرم افزار است. این گروه با دانشگاه ها و مؤسسات داخلی، از جمله «مرکز تحقیق و توسعه نوآوری محیطی» که با دانشگاه علم و فناوری آنهویی تأسیس شده است و «مرکز تحقیق و توسعه فناوری جدید انرژی پلاسما و محیط زیست» که به طور مشترک با دانشگاه علمی فناوری ژجیانگ توسعه یافته است، همکاری های طولانی مدتی دارد. این گروه پایگاه تحقیق و توسعه و تولید خود را برای همکاری فنی عمیق ایجاد کرده است. این گروه دارای فناوری اصلی تصفیه گاز VOC است، دارای صلاحیت قرارداد عمومی سطح 2 برای ساخت و ساز کارهای عمومی شهری، مجوز تولید ایمنی، صلاحیت طراحی ویژه کلاس B برای کنترل آلودگی زیست محیطی در استان ژجیانگ، صلاحیت خدمات کارگری طبقه بندی نشده، و قرارداد تخصصی برای پروژه های خاص است. این گروه دارای گواهینامه ISO9001 برای کیفیت بین المللی، ISO14001 برای مدیریت محیط زیست و ISO45001 برای ایمنی و بهداشت شغلی است.

افتخار و گواهی

افتخارات زیر نشان دهنده درخشش ماست. ما مشتریانی را با محصولات باکیفیت به دست می آوریم و با خدمات خوب مورد تحسین بازار و همه اقشار جامعه قرار می گیریم.

  • یک واحد پایه و راکتور با میدان الکتریکی بالا از نوع صفحه برای جلوگیری از نشت در طول سطح
  • دستگاه واکنش سنتز متانول با استفاده از دی اکسید کربن و آب و روشی برای سنتز متانول با استفاده از دی اکسید کربن و آب
  • رسوب دهنده الکترواستاتیک خود تمیز شونده
  • یک فن فشار قوی مقاوم در برابر خوردگی با عملکرد تنظیم جهت باد
  • یک فن با ظرفیت بالا خود تمیز شونده قابل تنظیم
  • سیستم کنترل پیش تصفیه گاز اگزوز گازی سازی ترکیبی کاتالیزوری
  • سیستم تصفیه و تصفیه گاز اگزوز اگزوز میدان الکترواستاتیک پیوسته تمیز کردن بخار
  • سیستم تجهیزات تصفیه گاز اگزوز فتولیز پلاسما با دمای پایین UV
  • گواهی ثبت علامت تجاری
اخبار و رویدادهای اخیر
با شما به اشتراک بگذارید
مشاهده اخبار بیشتر